Rappresentazione grafica processi e impianti chimici Corso di

















- Slides: 17
Rappresentazione grafica processi e impianti chimici Corso di Fondamenti di processi e impianti biotecnologici Laboratorio di Fondamenti di processi e impianti biotecnologici 28/03/2011
Rappresentazione dei processi chimici: l’unificazione in ambito tecnico e industriale Lo scopo dell’unificazione consiste nello stabilire un complesso di regole a cui attenersi nell’obiettivo di facilitare lo scambio di informazioni in un grandissimo numero di attività sia in ambito tecnico che in generale.
UNI: ente Nazionale Italiano di Unificazione Si occupa in Italia delle emissioni delle norme di unificazione, ha una struttura federativa che al momento comprende:
UNICHIM: principali campi di applicazione Norme UNICHIM: • Caratteristiche dei materiali da costruzione • Dimensionamento dei pezzi di più comune impiego • Metodi di calcolo per le apparecchiature in pressione • Pressioni e diametri nominali delle tubazioni Rappresentazione grafica UNICHIM: • Simbologia delle varie apparecchiature • Sigle relative alle apparecchiature • Simbologia e simboli di strumenti di controllo • Modalità di rappresentazione dei dati di processo in uno schema grafico
Schema a blocchi (o flow sheet) • Rappresenta la successione degli stadi fondamentali del ciclo operativo, senza specificare il numero e il tipo degli apparecchi utilizzati • Ogni stadio viene rappresentato tramite un rettangolo o un cerchio al cui interno viene riportato il nome dell’operazione. In alcuni casi lo schema a blocchi può essere quantificato, ovvero corredato con le specifiche delle portate dei materiali e dei prodotti impiegati nel processo
Schema semplificato (o schema di principio) Le apparecchiature, principali ed ausiliarie, vengono rappresentate tramite simboli UNICHIM. Sono presenti tutte le tubazioni e schematizzati i controlli di processo Nello schema di processo viene rappresentata anche la strumentazione più significativa, i circuiti di controllo, eventuali indicazioni sulla temperatura e sulla pressione. Inoltre, può essere rappresentata anche l’elevazione rispetto a terra e/o i bilanci di materia.
Schema di marcia (P&Id) E’ più complesso e dettagliato dei precedenti e deve comprendere: • Le apparecchiature con la relativa sigla di riconoscimento ed, eventualmente, l’elevazione rispetto alla linea di terra • Le linee di processo e di servizio, come la linea acqua, la linea vapore, la linea aria-strumenti • Le linee necessarie per l’avviamento e l’arresto dell’impianto, le linee di svuotamento delle apparecchiature, le prese campione, gli spurghi, etc • La strumentazione per la misura dei parametri, completa delle sigle di riconoscimento relative, le linee di controllo degli strumenti, i circuiti di controllo, allarme, sicurezza, con le relative linee di collegamento • Le valvole e le linee di by-pass
Diagramma a blocchi del processo Dry Milling Water Corn Steam GRINDING AND MASHING Denaturation and Storage COOKING Anhydrous Ethanol 99. 8% α-amylase enzymes LIQUEFACTION Glucoamylase enzymes and yeasts SACCHARIFICATION and FERMENTATION CO 2 DEHYDRATION DISTILLATION Solids+water DRYING syrup EVAPORATION DDGS dried distillers grains with solubles Process yield: CENTRIFUGATION cake 380 -400 l/t corn (Source: Using Enzymes in Ethanol Production, published by Novozymes)
Schema di riferimento di un reattore biochimico
Schema a blocchi di un impianto di potabilizzazione delle acque
Schema a blocchi di un impianto di addolcimento delle acque
Schema semplificato di un impianto di potabilizzazione delle acque
Schema semplificato di un impianto di addolcimento delle acque
Rappresentazione grafica dei processi chimici: etanolo Industrialmente l’etanolo viene prodotto per fermentazione di zuccheri operata da lieviti (Saccharomyces) in condizioni di temperatura mesofila (25 -30 °C) ed in microaerofilia (ossigeno disciolto pari a 0. 1 -0. 2 mg/l). Al fine di abbassare i costi di produzione gli zuccheri vengono prodotti per idrolisi di amidi o cellulosa. La filiera del processo di produzione prevede i seguenti passaggi: • cereali ad elevato contenuto di zuccheri quali il mais o il sorgo zuccherino vengono macinati, vagliati, diluiti ed omogeneizzati in appositi reattori miscelati; • la miscela così ottenuta viene sottoposta a processo di steam explosion per la disgregazione delle parti ricche in cellulose; • il brodo ottenuto viene sottoposto a liquefazione ad opera di specifici enzimi idrolitici in reattore miscelato; • il substrato così ottenuto è sottoposto a sterilizzazione per mezzo di calore e quindi alimentato ai fermentatori di produzione dell’etanolo. Questi risultano equipaggiati delle normali utilities tipiche di tutti i rettori di fermentazione per il controllo ottimale del processo fermentativo. Ai fermentatori giungono pure, attraverso condotta dedicata, la biomassa di inoculo, i lieviti precedentemente fatti sviluppare in reattori di piccole dimensioni alimentati con i medesimi substrati utilizzati per i fermentatori di produzione industriale; • terminata la fermentazione, che si protrae per circa 2 giorni, il contenuto del fermentatore viene scaricato e sottoposto a filtrazione per la separazione della fase liquida, ricca in etanolo (fino al 20%) dalla fase solida, contenente la biomassa ed i residui dei substrati; • la fase liquida viene quindi sottoposta a distillazione per il recupero dell’azeotropo etanolo-acqua (85%-15%); • l’azeotropo, una volta distillato, viene successivamente trattato in colonne ad esclusione molecolare per la parziale eliminazione dell’acqua e successivamente a vera e propria disidratazione chimica fino ad ottenere etanolo purificato al 98 -99% che viene quindi raccolto in appositi serbatoi. Illustrare schematicamente il processo di produzione.
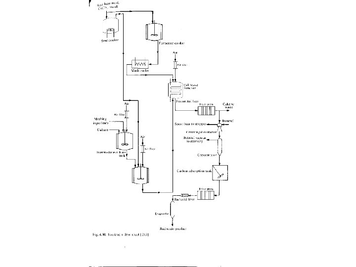
Rappresentazione grafica dei processi chimici - Produzione e recupero di antibiotico da un brodo di coltura Molti antibiotici vengono prodotti per fermentazione di substrati organici complessi. In questo esempio il substrato, costituito da residui della lavorazione della soia, amido ed altri nutrienti, viene sottoposto a sterilizzazione in un apposito bollitore prima di essere alimentato ad un reattore per la omogeneizzazione del substrato che funge anche da vasca polmone per la alimentazione al fermentatore di produzione. Prima di essere alimentato al fermentatore il substrato deve essere raffreddato in apposito reattore. Il substrato viene inoltre alimentato al fermentatore per la crescita dell’inoculo. In questo reattore giungono pure l’inoculo, costituito da lieviti, ed i nutrienti necessari alla crescita dell’inoculo stesso. Dopo una prima fase di crescita esponenziale l’inoculo viene trasferito ad un secondo reattore di crescita e quindi alimentato al fermentatore di produzione vera e propria. Tutte le reazioni di fermentazione sono aerobiche. Il brodo di coltura, una volta estratto dal fermentatore di produzione, viene sottoposto a pressatura per mezzo di apposita filtropressa. Dopo pressatura, la fase solida viene inviata a smaltimento mentre la fase liquida viene inviata ad un estrattore centrifugo ove viene addizionata di butanolo per l’estrazione dei metaboliti di fermentazione di interesse commerciale, mentre la componente rimanente viene inviata a smaltimento. La frazione così ottenuta viene inviata ad un concentratore da cui, per riscaldamento, si ottengono due fasi distinte: il butanolo in fase vapore, che verrà poi recuperato per distillazione e riutilizzato nell’estrattore centrifugo, ed una fase liquida arricchita (concentrata) che viene poi inviata ad un reattore miscelato addizionato di carbone attivo selettivo per l’adsorbimento dei composti organici indesiderati, così da ottenere un maggior grado di purezza degli antibiotici prodotti. Il materiale ottenuto, costituito da una sospensione di carbone attivo in acqua, viene quindi sottoposto a filtrazione in filtro a pressa per la separazione dei carboni attivi, che vengono recuperati, dalla fase liquida che viene inviata ad un evaporatore per l’eliminazione dell’acqua e dei composti organici volatili dall’antibiotico che vine quindi recuperato in forma di polvere.