Determination and enzymatic removal of Some Pollutants in


































- Slides: 34
Determination and enzymatic removal of Some Pollutants in Effluent of Water Treatment Strains for Petroleum Refinery Project
Al-Dora Oil Refinery Al- Dora oil refinery is one of the major refineries in Iraq. This refinery operates at 24 hours per day, very large amounts of crude oil are refined (5 x 106 M 3/year) to produce different oil cuts such as benzene, gasoil, asphalt, …. etc.
Crude oil is converted into highervalue fuel products. First, the raw crude oil is washed in a de-salter and heated. Next, it enters by the vacuum fractionator, followed by the atmospheric crude fractionator
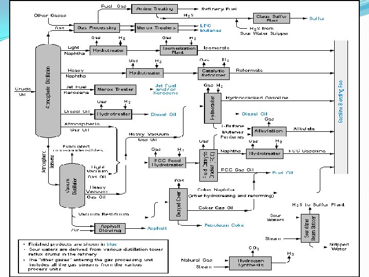
General Composition of Various Hydrocarbon Products
Wastewater Treatment �Oily water treatment is a one of the most popular engineering and industrial services in the field of industrial water treatment. Human being activities are sending everyday 5. 2 x 105 to 2 million gallons of crude oil or its product to the sea. This encourages the engineering industry to develop various techniques and produce more research to deal with this urgency problem
Phenols Effect of Human Health �Phenol is a white hygroscopic crystalline solid at room temperature with an acrid smell. The chemical formula of phenol is C 6 H 6 OH, and its molecular mass is 94. 11 �Phenols and phenolic compounds are of environmental concern due to their toxicity and being as ubiquitous contaminants in the environment
Benzidines Effect of Human Health �Benzidine is a moderately persistent pollutant in the environment and the exposure to populations with benzidine’s waste-dis-posal is a matter of great concern with regard to human health �The compounds are highly toxic, carcinogenic, mutagenic and teratagenic, stable in water, almost non-biodegradable and irremovable with conventional water treatment technology, thus internationally recognized as priority pollutants
Determination of Priority Pollutant Phenols (PPP) in Water
Determination of Priority Pollutant Benzidine
Enzymes in Wastewater Treatment �A peroxidase-based treatment method to remove aromatic compounds from wastewater employed the peroxidase from Soybean Peroxidase (SBP) or horseradish (HRP), in the presence of hydrogen peroxide, catalyzing the oxidation of over 30 different phenols and aromatic amines.
Soybean Peroxidase (SBP) Soybean peroxidase (SBP) is a hemoprotein oxidoreductase-class enzyme extracted from the soybean seed coat (hull). . The seed hull contains a mixture of soluble proteins of different structural characteristics (size and charge).
Structure of Soybean Peroxidase
Peroxidase Mechanism
High-Performance Liquid Chromatography HPLC
Solid Phase Extraction (SPE) �one of the most substantial steps in analytical chemistry, particularly when the samples need to accomplish a accurate analysis of sophisticated sample mixtures Composed of many components.
List of PPB compounds and their chemical structures and abbreviations
Purification and Separation of Priority Pollutant Benzidines (PPB) by HPLC �Selection of the Mobile Phase �Mobile Phase Organic Solvent Percentage % �Temperature �Flow Rate �Wavelength
List of PPP compounds, chemical structures and abbreviations
Purification and Separation of Priority Pollutant Phenols (PPP) by HPLC �Selection of the Mobile Phase �Organic Solvent Modifier Percentage % �p. H of the Aqueous Part of the Mobile Phase �Flow rate �Temperature �Wavelength
Method Validation Linearity Limit of Detection (LOD) Limit of Quantization (LOQ) Precision and accuracy Ruggedness and robustness
Extraction of the desired component by Solid Phase Extraction (SPE)
Extraction of the desired component by Solid Phase Extraction (SPE) �Cartridge Resin �Elution Solvent �p. H Effect of Primary Standard Solution
Application of Real Samples Petroleum Refinery Industrial Waste-Water Treatment Stages of waste-water treatment in the petroleum refinery station with sampling sites A, B, and C
Sampling sites D, E, and F at Tigris River
Treatment Study Experimental protocol for the enzymatic treatment of phenol and benzidine Batch reactors containing buffer, substrate, hydrogen peroxide, and SBP in a total volume of 20 ml were stirred by magnetic stirrers. The mixture was added in the following order: distilled water, buffer, enzyme, and H 2 O 2 of a proper concentration to start the reaction. The mixture was stirred gently for 3 hrs in open air, and then excess catalase enzyme was added quench the reaction after 3 hrs.
Optimization of the Removal of Benzidine from Synthetic Waste-Water Optimum p. H Minimum SBP concentrations Optimum hydrogen peroxide-to-substrate concentration ratio Effect of Reaction Time
Optimization of Removal of Phenol from Synthetic Waste-Water Optimum p. H Minimum Enzyme Activity An optimum hydrogen peroxide -tosubstrate concentration ratio