SEL 329 CONVERSO ELETROMEC NICA DE ENERGIA Equao

  • Slides: 15
Download presentation
SEL 329 – CONVERSÃO ELETROMEC NICA DE ENERGIA Equação Velocidade x Torque

SEL 329 – CONVERSÃO ELETROMEC NICA DE ENERGIA Equação Velocidade x Torque

Da aula passada: (1) ou (2) A equação (2) é mais útil porque a

Da aula passada: (1) ou (2) A equação (2) é mais útil porque a velocidade síncrona é constante (3) É necessário determinar I 2. Para este objetivo usaremos o circuito equivalente da aula passada

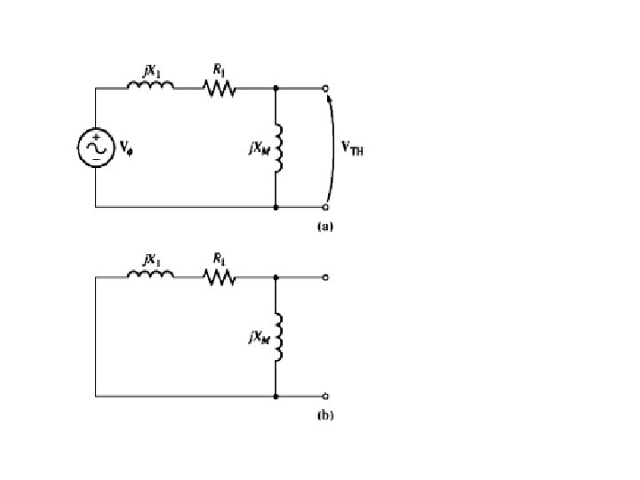
Aplicando o Thevenin equivalente entre os pontos “x”:

Aplicando o Thevenin equivalente entre os pontos “x”:

(4) Substituindo (4) em (2)

(4) Substituindo (4) em (2)

O Torque Máximo Aplicando o teorema de máxima potência de transferência Pentreferro

O Torque Máximo Aplicando o teorema de máxima potência de transferência Pentreferro

Pentreferro é máximo quando: Nessa situação s = s max

Pentreferro é máximo quando: Nessa situação s = s max

Sendo: Observe que o Tind (max) não depende de R 2

Sendo: Observe que o Tind (max) não depende de R 2

Exercício: Um motor de 460 V, 25 Hp, 60 Hz, 4 pólos, ligado em

Exercício: Um motor de 460 V, 25 Hp, 60 Hz, 4 pólos, ligado em Y tem as seguintes impedâncias por fase do circuito do motor R 1=0, 641 R 2=0, 332 X 1=1, 106 X 2=0, 464 XM=26, 3 a)Qual é o conjugado (torque) máximo? Com que velocidade e escorregamento isso ocorre b) Qual é o conjugado de partida? c) Quando a resistência do rotor for dobrada. Qual é o novo torque máximo, qual é a velocidade e escorregamento nesta situação? d) Plote a característica velocidade x torque para as duas situações anteriores.

a) Smax = 0, 198 nm 1 = 1444 RPM Tind(max)=229 N. m b)

a) Smax = 0, 198 nm 1 = 1444 RPM Tind(max)=229 N. m b) Tind(partida) = 104 N. m c) R 2=2 R 2 Smax = 0, 396 nm 2 = 1087 RPM Tind(max)=170 N. m para s=1

nm 2 = 1087 RPM nm 1 = 1444 RPM

nm 2 = 1087 RPM nm 1 = 1444 RPM

Exercícios Propostos de Motor de Indução parte 1 Texto Guia: Chapman, Stephen Junior. Quinta

Exercícios Propostos de Motor de Indução parte 1 Texto Guia: Chapman, Stephen Junior. Quinta Edição “Fundamentos de Máquinas Elétricas” (português). Mc. Graw-Hill/New York/usa ou 5. ed. (Disponível na biblioteca) Questões Teóricas: 6. 4 -6. 5 Problemas: 6. 6 -6. 14 Observação: As soluções do livro estão na internet.