REVIEW FOR FINAL CONSTRUCTION MATERIALS AGGREGATES CONCRETE BITUMENS
REVIEW FOR FINAL CONSTRUCTION MATERIALS: AGGREGATES CONCRETE BITUMENS (ASPHALTS) WOOD MASONRY WHAT YOU NEED TO KNOW ? ? QUALITY CONTROL ASTM SPECIFICATION MANUFACTURING PROCESS PURPOSE
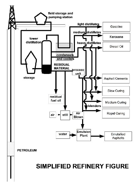
TOPICS REVIEWED ASPHALT CHAPTER-CHAPTER 3 ASPHALTS ARE CONSIDERED NATURAL DEPOSITS OF BITUMENS OR A DISTILLATION OF PETROLEUM TARS- DESTRUCTIVE DISTILLATION OF WOOD, COAL, AND SHALE PITCHES- RESIDUE OF THE DISTILLAITON PROCESS OF TAR
PETROLEUM ASPHALTS FRACTIONAL DISTILLATION - NO CHEMICAL CHANGES TAKE PLACE DESTRUCTIVE DISTILLATION HIGH TEMPERATURES AND HIGH PRESSURES CAUSE THE CHEMICAL CHANGES CUTBACK ASPHALTS - ASPHALTS BINDER THAT IS LIQUEFIED BY BLENDING PETROLEUM SOLVENTS (DILUENTS). THEY EVAPORATE WHEN IN CONTACT WITH AIR CUTBACK ASPHALTS RAPID CURING - Gasoline Mixture MEDIUM CURING-Kerosene Mixture SLOW CURING-Diesel Mixture
Cutback Asphalts (Con’t) Rapid Curing - Surface Treatment Medium Curing -Roads Slow Curing - Cold Laid Pavement Aggregates In Asphalts Unlike Concrete, Two or More different size aggregate gradations are blended together to arrive at the desired mix design criteria. Note: The trial and error method is used to accomplish this.
Cold Mix Asphalts (CMA) Emulsified Asphalt uses emulsifiers such as soaps, water soluble chemicals and fine clays to keep the asphalt in suspension Advantages *They are used for spray applications, slurry seal, and as a subbase and base *They can be applied during damp weather with hot or cold aggregates. *Excess water will drain into subgrade *Requires no heat and drying of aggregates in mixture *It reduces the energy needed since there are no petroleum distillates
Cold Mix Asphalts (CMA) *Rain washout can occur if not properly cured and emulsifier contamination to groundwater Blown Asphalts - Is obtained by blowing air through the semisolids residue during the later stages of the distillation process. * It yields a stiffer asphalt and not as ductile *Used for roofing materials, joint fillers in concrete pavements
Asphalt Binder Test Properties of Asphalt Consistency - Measurement of Fluidity or Plasticity of Asphalt(varies with temperature) Viscosity- Resistance to Flow (measured by a viscometer) *Viscometer Absolute Viscosity - Uses a patial Vacuum to induce flow (measured in poise) Kinematic Viscosity- measures resistance to Flow under gravity (measured in stokes)
Asphalt Binder Test *Penetration Test - Is the consistency of a bituminous material expressed as the distance (in. 1 of a mm) that a standard needle penetrates a sample of material under a known loading time and temperature. ( See P. 91 in text) Note: It measure relative hardness *Durability - ability of pavement to withstand effects of moisture, air, and temperature. They use thin film oven test and the rolling thin film test (P. 94&95)
Asphalt Binder Test *Ductility - Distance at which asphalt sample will elongate before breaking when two ends of a briquette specimen are pulled apart at a specified speed and temperature Note on Ductility is a measure of adhesion which is the ability to stick to the aggregate (i. e. molecular force in area of contact between two unlike bodies) example: glue and tape Cohesion - ability to hold in place due to attractive forces of the same substance. (example: clays or gum)
Hot Mix Asphalt (HMA) Mix Design *Marshall Test is based on the densities of Asphalts produced in the field by using a drop hammer weighing 10#s, 3 -7/8” dia, 50 -75 blows on each side of the plug *Super. Pave- [Superior Performing Asphalt Pavements] uses a Gyratory Compactor and other performance based test (see video)
Drum Mix Plant. vs. Batch Plant *Drum Mix Plant is considered a continuous flow plant, because all of the ingredients are mixed in the drum and stored in a silo for constant use. *Batch Plant is weighed and distributed in the hopper and asphalt cement is added in latter stages before truck is loaded. Tack Coat. vs. Prime Coat *Tack Coats are used for bonding between pavements *Prime Coats are used for bonding between pavements and granular subgrade
ELASTIC FORMULAS ACI 318 -modulus of Elasticity w= the unit weight of concrete for normal concrete the equation simplifies to:
max moment equation Flexural Stress Equation Modulus of Rupture
OVERVIEW OF CONCRETE TESTING TEST THE AGGREGATES PROPERTIES TEST THE CEMENT PROPERTIES DESIGN THE MIX BATCH THE MIX AND TEST IT CRUSH CYLINDERS IN SEVEN DAYS CRUSH CYLINDER IN 28 DAYS PERFORM THE SPLIT TENSILE TEST STRESS. VS. STRAIN
- Slides: 15