Lecture 06 Voltage drop Meiling CHEN 2005 1

  • Slides: 20
Download presentation
Lecture 06 Voltage drop Meiling CHEN 2005 1

Lecture 06 Voltage drop Meiling CHEN 2005 1

1. 電壓降(Voltage Drop) 2. 最高電壓(Maximum Voltage) 3. 最低電壓(Minimum Voltage) 4. 電壓變動幅度(Voltage Spread) 5. 電壓調整率

1. 電壓降(Voltage Drop) 2. 最高電壓(Maximum Voltage) 3. 最低電壓(Minimum Voltage) 4. 電壓變動幅度(Voltage Spread) 5. 電壓調整率 6. 標稱電壓(Nominal Voltage) 7. 額定電壓( Rated Voltage ) 8. 供電電壓( Service Voltage ) 9. 用電電壓( Utilization Voltage ) 10. 基準電壓( Base Voltage ) Meiling CHEN 2005 2

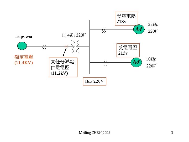
受電電壓 218 v Taipower 額定電壓 (11. 4 KV) 受電電壓 215 v 責任分界點 供電電壓 (11.

受電電壓 218 v Taipower 額定電壓 (11. 4 KV) 受電電壓 215 v 責任分界點 供電電壓 (11. 2 k. V) Bus 220 V Meiling CHEN 2005 3

(4) Mercury Lamp( ) 無法啟動 (5) Heater ( (6) Capacitor ( ) ) (6)

(4) Mercury Lamp( ) 無法啟動 (5) Heater ( (6) Capacitor ( ) ) (6) Magnetic coil ( ) Magnetic force Meiling CHEN 2005 5

電壓變動: (1) 電壓降(Voltage Drop): 線路壓降 (2) 電壓閃爍(Voltage Flicker): 負載變動 Single phase system Meiling CHEN

電壓變動: (1) 電壓降(Voltage Drop): 線路壓降 (2) 電壓閃爍(Voltage Flicker): 負載變動 Single phase system Meiling CHEN 2005 6

Line voltage drop (1) (2) (3) (4) (5) (6) 3 4 W 3 3

Line voltage drop (1) (2) (3) (4) (5) (6) 3 4 W 3 3 W 1 2 W 1 3 W phase voltage drop line voltage drop phase voltage drop 線路壓降百分比: Meiling CHEN 2005 7

Meiling CHEN 2005 15

Meiling CHEN 2005 15

變動負載 lamp 抗流圈 變動負載 lamp Meiling CHEN 2005 18

變動負載 lamp 抗流圈 變動負載 lamp Meiling CHEN 2005 18