Hidrulica Definio O termo Hidrulica derivouse da raiz










































- Slides: 42
Hidráulica
• Definição: O termo Hidráulica derivou-se da raiz grega Hidro, que tem o significado de água, por essa razão entendem-se por Hidráulica todas as leis e comportamentos relativos à água ou outro fluido, ou seja, Hidráulica é o estudo das características e uso dos fluidos sob pressão.
• Conceitos básicos. – Pressão: Pressão é a força exercida por unidade de superfície. Em hidráulica, a pressão é expressa em kgf/cm 2, atm ou bar. – Principio de pascal.
– Aplicações
• Transmissão de força: Os quatro métodos de transmissão de energia: mecânica, elétrica, hidráulica e pneumática, são capazes de transmitir forças estáticas (energia potencial) tanto quanto a energia cinética. Quando uma força estática é transmitida em um líquido, essa transmissão ocorre de modo especial.
• Manômetro: instrumento utilizado para medir pressão de fluidos contidos em recipientes fechados.
• Manômetro de Bourdon – Viscocidade: A viscosidade é a medida de resistência ao fluxo das moléculas de um líquido quando elas deslizam umas sobre as outras
– Em um sistema hidráulico, o movimento do fluido na tubulação gera atrito e calor. Quanto maior for a velocidade do fluido, mais calor será gerado. Mudança de direção de fluido (curva) também gera calor.
• Fluido hidráulico: O fluido hidráulico é o elemento vital de um sistema hidráulico industrial. Ele é um meio de transmissão de energia, um lubrificante, um vedador e um veículo de transferência de calor. O fluido hidráulico à base de petróleo é o mais comum • Índice de viscosidade: É um número puro que indica como um fluido varia em viscosidade quando a temperatura muda. A maior parte dos sistemas hidráulicos industriais requer um fluido com um índice de viscosidade de 90 ou mais.
• Aditivos: – Inibidores de oxidação: A oxidação resulta em baixa capacidade de lubrificação na formação de ácido e na geração de partículas de carbono e aumento da viscosidade do fluido. – Inibidores de corrosão: s de metal do ataque por ácidos e material oxidante. Este inibidor forma um filme protetor sobre as superfícies do metal e neutraliza o material corrosivo ácido à medida que ele se forma.
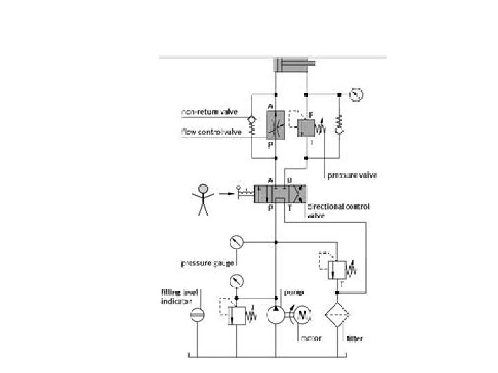
• Esquema geral de sistema hidráulico
• Reservatório: Os reservatórios hidráulicos consistem de quatro paredes (geralmente de aço); uma base abaulada; um topo plano com uma placa de apoio, quatro pés; linhas de sucção, retorno e drenos; plugue do dreno; indicador de nível de óleo; tampa para respiradouro e enchimento; tampa para limpeza e placa defletora (Chicana). •
• Resfriadores: – Resfriador ar óleo – Resfriador água óleo
• Elementos filtrantes: A função de um filtro é remover impurezas do fluido hidráulico. Isto é feito forçando o fluxo do fluido a passar por um elemento filtrante que retém a impureza – Filtros de profundidade: Os elementos do filtro de profundidade forçam o fluido a passar através de uma espessura apreciável de várias camadas de material
– Filtro de superfície: Num filtro do tipo de superfície, um fluxo de fluido tem uma trajetória direta de fluxo através de uma camada de material.
• Tipos de filtragem – Filtragem de sução – Interno externo
– Filtro de pressão filtro de retorno
• Bombas: de deslocamento positivo e não positivo. – De deslocamento positivo: São bombas que não apresentam uma vedação mecânica entre a entrada e a saída, e por este motivo, qualquer aumento na pressão faz reduzir consideravelmente a vazão.
• Bombas de deslocamento positivo: Nas bombas hidrostáticas existe uma vedação mecânica que separa a entrada da saída do fluido. Assim, a vazão é uniforme mesmo com o aumento de pressão.
• Bombas de engrenagem externa
• Características: – Baixo custo. – Alto ruído. – Vazão com pulsação. – Pressão de trabalho até 300 bar. – Volume de deslocamento de 0, 2 até 200 cm 3/rotação (fixo). – Faixa de rotação de 500 até 6000 rpm.
• Bomba de engrenagens interna.
• Características: – Baixo ruído. – Vazão com pulsação. – Pressão de trabalho até 330 bar. – Volume de deslocamento de 3 até 250 cm 3/rotação (fixo). – Faixa de rotação de 500 até 6000 rpm. – Aplicação: Em hidráulica estacionária (prensas, máquinas injetoras e máquinas ferramentas, etc. ) e em empilhadeiras.
• Bomba de parafuso
• Características: – Podem ter 2 ou 3 fusos na carcaça. – Ruído extremamente baixo. – Vazão praticamente sem pulsação. – Pressão de trabalho até 200 bar. – Volume de deslocamento de 15 até 3500 cm 3/rotação (fixo). – Faixa de rotação de 1000 até 3500 rpm. – Aplicação: instalações hidráulicas em locais que necessite baixo ruído.
• Bomba de palhetas de deslocamento fixo
• Características: – Ruído baixo. – Vazão praticamente sem pulsação. – Pressão de trabalho até 210 bar. – Volume de deslocamento de 3 até 400 cm 3/rotação (fixo). – Faixa de rotação de 900 até 5000 rpm. – Aplicação: instalações hidráulicas em geral.
• Bomba de palhetas de deslocamento variável
• Características: – Ruído baixo. – Vazão praticamente sem pulsação. – Pressão de trabalho até 140 bar. – Volume de deslocamento de 5 até 100 cm 3/rotação (variável desde zero cm 3/rotação). – Faixa de rotação de 900 até 2000 rpm. – Aplicação: muito utilizada em máquinas ferramentas e outras estacionárias de baixa pressão.
• Bomba de pistões axiais de deslocamento fixo
• Características: – Podem se apresentar de duas formas construtivas: eixo inclinado e disco inclinado. – Custo elevado. – Vazão com pulsação. – Pressão de trabalho até 450 bar. – Volume de deslocamento de 4 até 900 cm 3/rotação (fixo). – Faixa de rotação de 500 até 4000 rpm. – Aplicação: instalações hidráulicas estacionárias e – móbil de alta pressão.
• Bomba de pistões de deslocamento variável
• Características: – Custo elevado. – Ruído baixo. – Vazão com pulsação. – Pressão de trabalho até 400 bar. – Volume de deslocamento até 180 cm 3/rotação – Faixa de rotação de 500 até 4000 rpm. – Proporciona economia de energia de acionamento. – Aplicação: instalações hidráulicas estacionárias e móbil de alta pressão com necessidades de váriostipos de controle.
• Bomba de pistões radiais
• Características: – Custo elevado. – Ruído baixo. – Vazão com pulsação. – Pressão de trabalho até 700 bar. – Volume de deslocamento de 0, 5 até 100 cm 3/rotação (fixo). – Faixa de rotação de 1000 até 3000 rpm. – Aplicação: instalações hidráulicas de alta pressão, principalmente bancadas de testes.
• Cavitação: Cavitação é a evaporação de óleo a baixa pressão na linha de sucção. – Interfere na lubrificação. – Destrói a superfície dos metais.