Cascade VaporCompression Refrigeration Cycle Prof Dr M M






- Slides: 6
Cascade Vapor-Compression Refrigeration Cycle Prof. Dr. M. M. Nasr Mechanical Power and Energy Dept
Cascade Refrigeration • • • This system is employed to obtain temperatures of -40 to -80°C or ultra-low temperatures lower than them. At such ultra-low temperatures, a common single-refrigerant two-stage compression system limits the lowtemperature characteristics of the refrigerant to a considerably poor level, making the system significantly inefficient. The efficiency is improved by combining two kinds of refrigerants having different temperature characteristics. The cascade refrigeration system is a freezing system that uses two kinds of refrigerants having different boiling points, which run through their own independent freezing cycle and are joined by a heat exchanger. The schematic view and the P-h diagram of this system are shown below.
Cascade Refrigeration cycle • • The cascade vapor-compression refrigeration cycle is two simple V-C cycles is series. The lower cycle cools the refrigerated space and the upper cycle cools the lower cycle. This is accomplished with a heat exchanger. This heat exchanger acts like an evaporator for the upper cycle and like a condenser for the lower cycle
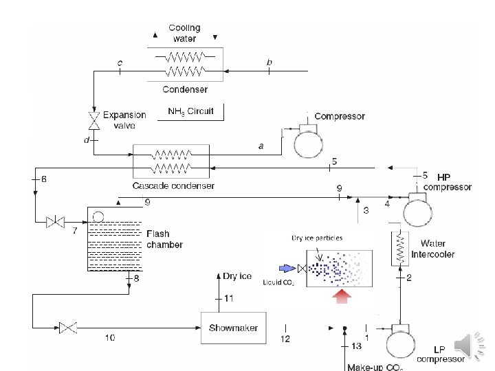
Applications of cascade systems: - Liquefaction of petroleum vapours. - Liquefaction of industrial gases. - Manufacturing of dry ice. -Deep freezing etc. The cascade system has the following advantages compared to a two-stage compression system: • 1. Energy is saved because the system allows use of refrigerants that have suitable temperature characteristics for each of the higher-temperature side and the lower-temperature side. • 2. It allows stable ultra-low-temperature operation. • 3. The running cost is inexpensive. • 4. Repair is easy
Dry ice is the name given to carbon dioxide when it is in a solid state. For the manufacture of dry ice; Carbon dioxide is converted into a liquid by cooling and compressing it, then the pressure of the liquid is reduced and it turns back into a gas very quickly. This lowers the temperature, and the gas turns into solid granules from dry ices. •