ACTUADORES Actuadores Un actuador es un dispositivo capaz













































- Slides: 45
ACTUADORES
Actuadores Un actuador es un dispositivo capaz de transformar energía hidráulica, neumática o eléctrica en la activación de un proceso físico. Este recibe la orden de un regulador o controlador y en función a ella genera la orden para activar un elemento final. Tipos: � Electrónicos � Neumáticos � Eléctricos � Hidráulicos
Actuadores Neumáticos
Actuadores Hidráulicos Los actuadores hidráulicos son alimentados con fluido a presión y se obtiene un movimiento con una determinada velocidad, fuerza, o bien velocidad angular y movimiento a partir de la pérdida de presión de un de energía eléctrica y gaseosa determinado caudal del fluído en cuestión.
Cilindros Hidráulicos � De simple efecto: Cilindros que entregan su fuerza a tensión o a compresión según sea su aplicación y se retroposicionan por fuerzas externas por resorte o por el propio peso del pistón. � De doble efecto Cilindros que entregan su fuerza a tensión y a compresión en ambos sentidos de su carrera.
Motores Hidráulicos El nombre que se da generalmente a actuador hidráulico giratorio es motor hidráulico. La construcción de los motores se parece mucho a la de las bombas. En vez de suministrar fluido como lo hace una bomba, son impulsados por ésta y desarrollan un par y un movimiento continúo de rotación, es decir, convierten la energía hidráulica en torque y como resultado Fuerza. �
Válvulas Hidráulicas y Electrohidráulicas Las válvulas hidráulicas son elementos ampliamente utilizados en las redes hidráulicas y en general en todo tipo de sistemas de distribución de agua. Su simplicidad constructiva, que elimina prácticamente el mantenimiento, unida a su carácter multifuncional convierte a las válvulas hidráulicas en elementos imprescindibles para solventar un buen número de problemas que se presentan en toda instalación hidráulica.
Bombas dosificadoras propulsadas electrónicamente y a motor Ya sean con diafragmas o pistones, estas bombas generalmente tienen válvulas de retención como fuente mecánica, para aislar el flujo de productos químicos, a cada carrera del diafragma o pistón. El tiempo de respuesta de las unidades de la válvula de retención, que les permiten re-ubicarse al final y al comienzo de cada carrera, es esencial para el funcionamiento y precisión continua de la bomba dosificadora.
Válvulas de control de contra presión Muchas aplicaciones de bombas dosificadoras vierten en condiciones atmosféricas o en procesos con menos de 20 psig de presión, y más comúnmente, en un proceso con sistema de presión errática. Estas aplicaciones requieren contra presión para asegurar una presión constante para que la unidad de control de descarga en la bomba dosificadora funcione correctamente. Es crucial que se instale una válvula de contra presión como TOP VALVE en la tubería de descarga de la bomba, para asegurar una presión constante bajo la cual trabaje la unidad de control de descarga. Esto permite la repetibilidad de una descarga constante de fluido por carrera, y la precisión deseada. Además, las válvulas de contra presión TOP VALVE brindan protección anti-sifón automáticamente.
Válvulas Retención Las válvulas de retención son válvulas automáticas y autónomas que se utilizan para evitar la inversión del flujo en un conducto. Cuando está abierto y bajo la presión del flujo, el mecanismo de retención se mueve libremente por los medios, y ofrece muy poca resistencia y una caída mínima de presión.
Válvula de Retención Tipo Columpio Bridada (3/4" a 8") Las válvulas de retención de columpio tienen un cuerpo termoplástico sólido con una gran "aleta" que se asienta contra el cuerpo de la válvula. Las válvulas de retención de columpio ofrecen una amplia zona de fluido con un bonete desmontable que permite limpiar el cuerpo de la válvula sin quitar la válvula de la tubería. Las válvulas de retención se utilizan en aplicaciones donde es esencial asegurar que el flujo de fluidos pase solo en una dirección.
CONTROLADOR LÓGICO PROGRAMABLE (PLC) Es una computadora especializada, diseñada para controlar máquinas y procesos en ambientes industriales. En la automatización de procesos. Es un dispositivo electrónico digital que utiliza una memoria programable para almacenar instrucciones y para implementar funciones específicas.
Ventajas � � � � � Control más preciso Mayor rapidez de respuesta Facilidad de programación Seguridad en el proceso Empleo de poco espacio Fácil instalación Mejor monitoreo de funcionamiento Flexibilidad en el control de procesos complejos Posibilidad de gobernar varios actuadores con el mismo autómata.
§ Selección de los PLC La selección de un PLC como sistema de control depende de las necesidades del proceso productivo que tiene que ser automatizado ü Espacio reducido ü Procesos de Producción periódicamente cambiantes ü Procesos Secuenciales § Actuadores distintos en uno mismo ü Proceso Industrial ü Verificación de las distintas partes de forma centralizada
Lenguajes de programación � � � Diagrama de Escalera Lista de Instrucciones Texto estructurado Diagrama de Bloques Funcionales Diagrama Funcional Secuencial
Interfaces de E/S � Las interfaces establecen la comunicación entre la unidad central y el proceso, filtrado, adaptando y codificando de forma compresible para dicha unidad las señales procedentes de los elementos de entrada y decodificando y ampliando las señales generadas durante la ejecución del programa antes de enviarlas a los elementos de salida.
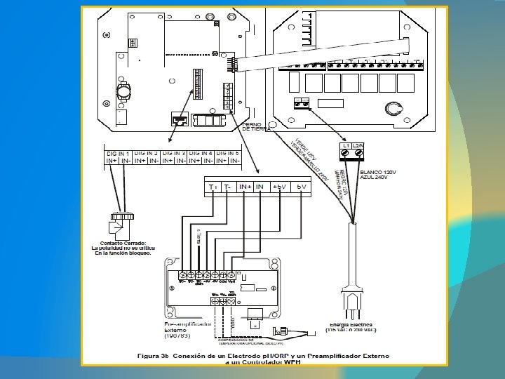
Tipo de controladores: SERIE WPH/WDP para controladores de ph y ORP: � Los controladores de p. H/ORP serie WPH/WDP, para procesos en línea, están diseñados para un variado rango de aplicaciones en tratamiento de aguas industriales, municipales y comerciales. Los controladores WPH/ WDP pueden ser configurados fácilmente para una precisa medición de p. H o m. V (ORP) con cualquier combinación de los sensores diferenciales Walchem serie WEL y WDS o cualquier combinación de sensores convencionales.
Serie WDP 440: 4 salidas de control de pulso proporcional y 1 relé de contacto seco dedicado para una alarma de diagnóstico
Controlador SECOM 535: el más económico del mercado El controlador de programa SECOM 535 es una PC industrial especialmente diseñada y desarrollada para ser aplicada en la industria textil de teñido y acabado. � SECOM 535, es el sucesor del ya exitoso SECOM 515, fue mejorado en diversas maneras adquiriendo más funciones. El controlador SECOM 535 es 100% compatible con el SECOM 515. � El SECOM 535 puede ser usado como un controlador independiente así como conectado con un sistema de red Windows con el software Orga. Tex de administrador de máquina instalado. �
� � � � Aplicación: SECOM 535 puede ser usado para todo tipo de máquinas de teñido. El controlador se adapta 100% a las características y especificaciones de la máquina usando un PLC integrado y el software de configuración de la PC. Control de temperatura, tiempo, velocidad, valor p. H, velocidad de la corriente, presión, etc. Provisión de curvas de dosificación lineal, progresiva y regresiva. Almacenamiento de la curva de temperatura, todas las funciones y alarmas. El almacenamiento de los datos del proceso cumple con el certificado ISO 9000. Integrable a un sistema con cocina de colores completamente automática
Controladores de válvulas digitales FIELDVUE Los controladores de válvulas digitales FIELDVUE son dispositivos de comunicación basados en microprocesador, que convierten señales eléctricas en señales de presión para accionar el actuador. Mediante el protocolo de comunicación con bus de campo HART o � FOUNDATION, el controlador facilita el acceso a información crítica del conjunto de la válvula. � Utilizando información sobre la posición de la carrera de la válvula, el controlador de válvula digital diagnostica no sólo el instrumento, sino también la válvula y el actuador. �
Controlador compacto con pantalla táctil para máquinas compactas en acabado
� � � � El Sedomat 2800 puede ser utilizado para controlar máquinas continuas con un máximo de 20 parámetros del proceso tales como máquinas chamuscadoras, secadora por relajación, líneas de tintura a la continua, calandradoras, Máquinas de esmerilar, etc. Control de la velocidad, humedad de escape de aire, temperatura de tejido, tiempo de permanencia, encogimiento y estiramiento, p. H, ancho de tejido, etc. . . La próxima partida puede prepararse, mientras el partida actual todavía es activo. Red Ethernet TCP/ IP: conexión al Sedomaster y comunicación con otros sistemas en la tintorería. Integración con el sistema de dosificación de productos químicos y la automatización de la cocina de colorantes. Archivo de un número ilimitado de programas. Registro de los parámetros de la receta, alarmas, etc. Visualización de la información del proceso en el Sedomat 2800 o en un PC remoto
� � � � � Pantalla: 6, 4´´ TFT, a colores, 640 x 480 píxeles, Pantalla táctil Entradas/ salidas internas (máx. ): 48 entradas digitales 48 salidas digitales 4 entradas PT 100 4 entradas analógicas de 0 -20 m. A 8 salidas analógicas 0 -20 m. A 4 entradas de contador Entradas/salidas externas: Módulo de conexión Profi 16/ 32 via Profibus DP Interfaces: RS 232 para herramientas de programación por PC, Ethernet: conexión al Sedo. Master y otros sistemas de la red, puerto USB para otros periféricos. Fuente de Alimentación: 24 V DC, 2, 0 A Temperatura ambiente: 0 - 50°C (32 - 122°F) Dimensiones: 258, 5 x 216 x 155 mm (ancho x alturax p. ) Resolución del Panel: 243 x 199 (ancho x altura) ± 1 mm
Tipo de software: Plug´n’Play; es un paquete de software ya instalado en el Sedomat 1800, Sedomat 2500 o Sedomat 5500. Incluye dibujos de máquinas previamente configurados y programados, un programa de PLC y configuración de máquinas. Es ideal para la mayoría de las máquinas para teñido de hilos y telas con un máximo de cuatro depósitos auxiliares.
EL PLC VIPA 2000: � El PLC VIPA 200 V es un sistema de control extremadamente compacto y modular, para aplicaciones centralizadas y descentralizadas. Debido a la gran variedad de módulos disponibles, puede utilizarse para todas las aplicaciones de rango medio. �
Programable con Step® 7 de Siemens Programable con Win. PLC 7 de VIPA Memoria de trabajo integrada – operación posible sin tarjeta de memoria adicional! Memoria ROM integrada para programa y datos Memoria RAM integrada con súper-capacitor Soporta las tarjetas MMC estándar para almacenar programas y datos Interfase Profibus-DP y MPI on board Slot MMC Reloj de tiempo real Se puede expandir el sistema con hasta 32 módulos directamente al bus de la CPU en el mismo rack
TECHNODYE – CCI
BEAM – JIGGER LT 10 T 2500